摩擦磨損造成的能量和物質損失均源自材料表面,因此,各類表面工程技術已成為提高零構件材料減摩、耐磨性能的重要方法,其中最常見的應用便是耐磨涂層。市場上制備材料表面涂層的方法較多,包括熱噴涂、化學氣相沉積(CVD)、物理氣相沉積(PVD)、電鍍等,熱噴涂技術是應用最廣泛的表面工程技術之—,在航空發動機、重型燃氣輪機等高端裝備的科研和生產中有著不可替代的作用。
減摩耐磨涂層是熱噴涂技術的重要應用領域,以航空發動機為例,機匣氣路封嚴涂層、級間篦齒耐磨涂層、葉片榫頭抗微動涂層、葉尖耐磨涂層、葉片阻尼臺耐磨涂層等均采用熱噴涂技術制備。因此,國內外研究人員對熱噴涂技術及其在減摩耐磨涂層中的應用開發十分重視。
熱噴涂技術是利用熱源將粉末、絲材、棒材等原材料加熱到熔融、半熔融或塑性軟化狀態,同時通過高速氣流將其加速噴射撞擊到經過預處理的工件表面,形成具有特定功能的涂層。與其他表面工程技術相比,熱噴涂技術易于實現以高沉積速率完成大面積涂層的生產,且噴涂過程可借助機器人實現自動化,有利于保證批量生產中涂層的生產效率和質量穩定。
熱噴涂技術的局限性小,對零件基材狀態、預處理沒有過高的要求,而且噴涂原料范圍廣,涵蓋金屬、合金、陶瓷、金屬-陶瓷、高分子材料等。因此,熱噴涂技術在航空航天、石油化工、電子電氣、汽車、醫療、海洋、礦業等領域得到了越來越多的應用。
常見熱噴涂材料及應用
影響熱噴涂涂層性能的主要因素是原料在噴涂焰流中的熔融狀態(溫度)和飛行速度(微粒的動能)。在大氣等離子噴涂之后出現的各種熱噴涂技術,無一不是通過提高微粒溫度或速度來獲得性能優異的涂層。此外,由于等離子噴涂、爆炸噴涂等技術無法使用納米粉體進料,在制備納米結構涂層時只能通過造粒將其制為微米級粉體用于噴涂,噴涂工藝和涂層性能均受到限制。因此,研究人員還開發了懸浮液等離子噴涂(SSPS),以便獲得特定組織的納米結構涂層。
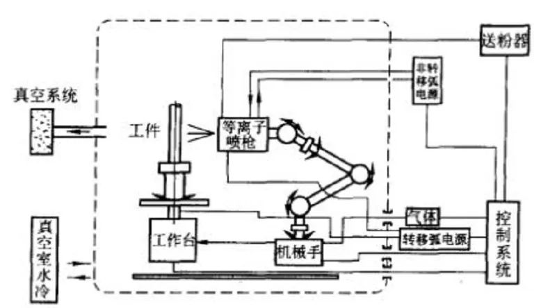
大氣等離子噴涂(APS)是應用最早、最廣的一種熱噴涂技術,整個噴涂過程在大氣環境下進行。APS通常利用Ar、N2和He作為工作介質,其核心部件是等離子噴槍,工作原理是在陽極和陰極之間通入上述工作氣體作為介質,使其電離并產生等離子弧,通過等離子弧的作用進一步將噴涂材料加熱至熔融或半熔融狀態后進行噴涂。
APS制備的涂層因具有較高的結合強度等特點而成為摩擦學界研究的熱點,具有較高的溫度,但其噴涂過程中微粒的飛行速度較低(約300m/s),導致微粒在焰流中易出現氧化、分解或過熱等問題,難以滿足較高的工況要求。因此,研究人員在其基礎上研究出微粒飛行速度更高的超音速等離子噴涂。
超音速等離子噴涂(SPS)技術是利用等離子弧與高速氣流混合時出現的“擴展弧”可以得到穩定聚集的超音速等離子射流,相比于大氣等離子噴涂,微粒飛行速度更高,微粒以更大的動能撞擊基體,有利于產生更強烈的釘扎作用和更好的鋪展,涂層致密度和結合強度也就更高。
采用SPS技術制備出的涂層具有致密的層狀結構、較高的粘接強度等優異性能,它不僅適用于制備高熔點陶瓷涂層,還適用于制備金屬-陶瓷復合涂層和常規金屬涂層。目前,SPS已經成為較前沿的熱噴涂技術,并得到市場認可。

一個比較典型的應用是熱噴涂Mo涂層,Mo具有高熔點(2620℃)、高硬度、高強度、抗高溫粘結等優點,熱噴涂Mo涂層作為耐磨涂層被廣泛應用于材料表面強化或尺寸修復,Mo也可以作為熱噴涂耐磨涂層的增強相。由于Mo熔點高,以往主要采用APS制備,但APS鉬涂層易出現的孔隙降低了它的硬度和耐磨性。不過SPS技術雖可制備出結構致密且結合強度高的涂層,但是在噴涂過程中仍存在碳化物脫碳、粉末氧化等問題。
超音速空氣燃料噴涂(HVAF)是在超音速火焰噴涂(HVOF)技術的基礎上發展起來的,兩種噴涂技術的主要不同點是HVAF采用壓縮空氣為燃料代替氧氣,兩者在火焰溫度和粒子飛行速度方面也都有一定差異。

HVOF被廣泛用于金屬-陶瓷耐磨涂層的制備,包括WC-Co、WC-Co-Cr、NiCr-CrgCz等涂層;但是HVOF工藝中,碳化物在噴涂焰流中易發生脫碳而生成脆性相,極大地影響了涂層的耐磨性。
HVAF工藝火焰溫度較低(低于2000°C),但粒子噴射速度更高,較低的火焰溫度改善了原始粉末的過熔和過度氧化的問題,涂層中氧化物含量明顯減少,也有利于抑制噴涂原料中納米微粒在噴涂過程中的長大,在很大程度上改善了HVOF技術導致噴涂原料熱退化的現象。因此,相比HVOF技術,HVAF技術能以較高的沉積效率,制備出孔隙率低、與基體結合強度高的涂層。
HVAF較低的焰流溫度有助于進一步抑制噴涂過程中非晶材料的過熱和結晶,在制備鐵基非晶涂層方面有著明顯的優勢。鐵基非晶材料具有低成本、高強度、高耐磨性等優點,并且熱噴涂過程中熔融粒子冷凝速度極高,利于非晶的形成,所以熱噴涂鐵基非晶涂層是硬質耐磨涂層的研究熱點。
爆炸噴涂技術的原理是利用氣體爆炸后產生的能量將粉末原料加熱熔化,使其以極高速度沉積在工件表面,形成堅固的涂層。該技術在航空發動機等關鍵零部件修復和耐磨防護中表現出無法替代的優勢,受到世界范圍的研究和重視,已成為生產高質量耐磨涂層最有效的技術。
爆炸噴涂也特備適合制備多相復合涂層,例如用于彈性箔片氣體軸承啟停階段的潤滑防護的寬溫域固體潤滑涂層NiCr-Cr2O3-Ag-BaF2/CaF2涂層(PS304),其中金屬粘接相、潤滑相(軟金屬Ag、氟化物共晶)、陶瓷耐磨相之間理化性能差別大,采用爆炸噴涂的結合強度高于APS、HVOF所制備的該涂層,同時相比于HVOF,爆炸噴涂可以沉積更多的BaF2/CaF2。
由于爆炸噴涂是脈沖式進行的,基體受熱時間短,碳化物粉末原料發生氧化、脫碳現象的程度較其他熱噴涂技術低,因而可以保證涂層組織與粉末成分的一致性,這一特點也使其在沉積易分解材料方面具有一定優勢。
超低壓等離子噴涂技術(VLPPS)是在低壓/真空等離子噴涂(LPPS)技術的基礎上,通過熔化液滴在進一步降低壓力的真空室中,同時大幅提高等離子噴槍功率,將粉未加熱、加速,并達到一定比例的氣化,最終沉積形成涂層。LPPS在5000~20000Pa下進行,而VLPPS是在小于100Pa的低壓室中應用100kW以上大功率等離子噴槍進行噴涂。
傳統的熱噴涂技術主要用于制備厚度超過100um的涂層,由于VLPPS的焰流溫度和速度分布比LPPS更均勻,且覆蓋面積大,且等離子體焰流及噴射距離較長,適用于快速制備大面積、致密均勻的薄涂層,可填補在大型基材上制備厚度為5~100um涂層技術的空白。VLPPS涂層的微觀形貌既可以呈現出層狀結構(類似于APS和LPPS涂層),也可以呈現出柱狀結構(類似于PVD或CVD涂層)。
目前,VLPPS作為一項前沿的熱噴涂技術多被用于制備熱障涂層,研究人員主要研究其抗氧化性能,應用該技術制備減摩耐磨涂層的相關研究較少。
6.懸浮液等離子噴涂
納米結構有利于提高涂層韌性、耐磨性等方面,但由于納米顆粒的粒徑小、質量小,傳統的熱噴涂過程中無法在常規條件下直接注入納米粉末原料,從而出現粉末團聚,堵塞進粉系統等問題。此外納米粉末由于熱能較高,在噴涂過程中會迅速分解。懸浮液等離子噴涂(SSPS)技術的出現解決了這一問題,它的核心原理是將原始粉末和水或有機溶劑混合在一起形成懸浮液,主要用于納米涂層的制備,應用此方法制備納米涂層時可在很大程度上避免出現粉末團聚、堵塞進粉系統等問題。
由于粒子在注入等離子射流之前就為液態,焰流密度較高,因此SSPS中等離子體流向基體的熱流密度比常規APS在相同功率水平下的熱流密度要高一個數量級,可以制備傳統噴涂技術不能制備的涂層,如直接將APS工藝無法噴涂的顆粒(如SiC)摻入陶瓷基體中。
7.高速電弧噴涂
電弧噴涂技術主要應用于防護涂層中,其原理是應用2根連續且均勻送進的金屬絲短接產生電弧,并以此熔化金屬絲,外加壓縮空氣使熔融顆粒霧化并且加速,熔融的液滴撞擊經過預處理的基材表面發生變形、展平,并快速凝固、沉積,逐漸形成涂層。
早期的電弧噴涂技術制備的涂層存在孔隙率較大、與基體的結合強度較低等問題,因此,研究人員在普通電弧噴涂技術的基礎上研究出高速電弧噴涂技術(HVAS)。HVAS對噴槍部分進行了優化,在一定程度上提高了霧化氣體壓力和流速,縮短了粒子飛行時間,降低了粒子被氧化的程度,提高了粒子變形與合金化程度,從而改善了涂層的微觀結構。相比普通的電弧噴涂,HVAS具有較高的電弧穩定性、沉積效率以及涂層組織致密程度。

不同熱噴涂耐磨涂層的應用領域
不同熱噴涂工藝的優缺點及適用情況


文章轉載自微信公眾號:粉體圈